2020華大化學集團有限公司環境保護自行監測計劃
時間 : 2019-04-17 09:11:00
2020年華大化學集團有限公司
環境保護自行監測計劃
公司現有年產20000t/aTO、20000t/a PEPA項目。
企業基本信息表:
(1)A料(多元醇組分)
本項目鞋底用聚氨酯樹脂生產工藝流程見下圖。

工藝流程說明:
①加料:按照生產指令書,啟動加料泵(齒輪泵),通過流量計加入聚酯多元醇樹脂、乙二醇,自來水。
②攪拌:常溫攪拌1小時至均勻。
③過濾、包裝:通過過濾器(150目濾網)過濾、包裝。包裝方式:18L小方桶。
整個過程常壓、密閉,僅進行簡單的物理混合,無化學反應。
本工藝每個反應釜自帶冷凝器,對釜內揮發的溶劑及物料冷凝回流,冷凝器采用循環冷卻水冷凝。
本工藝生產過程反應釜冷凝器對揮發的廢氣冷凝回流,不凝廢氣通過冷凝器排空閥直接排放。
(2)B料(異氰酸酯組分)
生產工藝流程見下圖。

工藝流程說明:
①加料:按照生產指令書,啟動加料泵(齒輪泵),通過流量計加入聚酯多元醇樹脂、4、4-二苯基甲烷二異氰酸酯(MDI)。
②反應:蒸汽升溫至70~75℃,反應1小時。反應方程式:
nOCN-R-NCO+nCH3C(CH2OH)2COOH→[O-R"- COO-NH R-NHCO]n
(氨基甲酸酯基)
R"=CH3C(CH2)2COOH
③分析、冷卻:物料分析合格后使用循環冷卻水冷卻至55℃以下。
④過濾、包裝:通過過濾器(150目濾網)過濾、包裝。包裝方式:18L小方桶。
整個過程為常壓密閉反應。
本工藝MDI過量反應,除產生少量廢氣外,多余進入產品,因MDI含有NCO活性基團,反應釜采用氮氣密封。
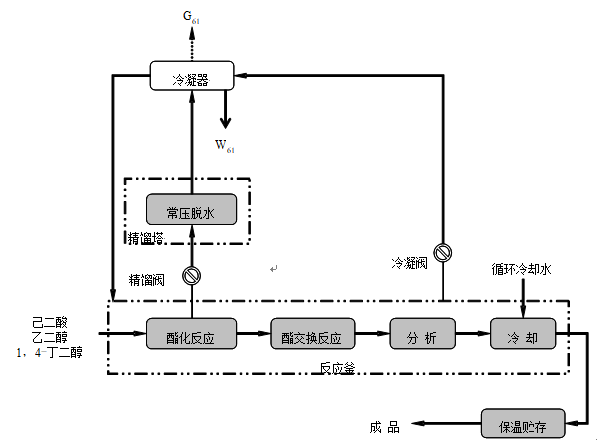
(二)聚酯多元醇
其生產工藝流程見下圖 。

聚酯多元醇工藝流程
工藝流程說明:
①加料:按照生產指令書,將乙二醇、1,4-丁二醇采用加料泵(齒輪泵)計量投入反應釜,己二酸采用人工投料方式。
②酯化反應:乙二醇、1,4-丁二醇與己二酸發生酯化反應。反應方程式:

③常壓脫水:加熱至135℃,恒溫30分鐘,打開精餾閥,關閉旁通冷凝閥,將酯化反應產生的廢水通過精餾塔分離,分離出的廢水經過冷凝器冷凝后到廠內污水處理設施處理。
④酯交換反應:酯化反應結束,關閉精餾閥,打開旁通冷凝閥。將脫水后的物料繼續升溫至225~230℃,水環式真空泵抽真空,酯交換反應2小時,乙二醇經冷凝器冷凝后回收使用。酯交換反應方程式:

⑤分析、冷卻:待物料分析合格后,用循環冷卻水冷卻至120℃。
⑥保溫貯存:用泵送至罐區原料罐保溫貯存,采用蒸汽保溫,溫度為100~130℃。對外銷售采用200L鍍鋅鐵桶包裝。
按照環境保護部發布的國家環境監測技術規范和方法。國家環境監測技術規范和方法中未作規定的,可以采用國際標準和國外先進標準。
二) 超標報告
自行監測發現超標時,及時采取減輕污染的措施,進行整改,確保達標排放。
三) 年度報告
監測方案的調整變化情況;全年生產天數、監測天數、各監測點、各監測項目全年監測次數,達標次數;全年廢氣污染物排放量;固體廢物類型、數量、處置方式、處置數量及去向;周邊環境質量監測結果。
十、 自行監測結果公布
一) 對外公布方式
華大化學集團有限公司官方網站。
二)公布內容
企業基本情況、自行監測方案、自行監測結果(監測點位、監測時間、污染物種類及濃度、標準限制、達標情況、超標倍數;污染物排放方式及排放去向)、未開展自行監測的原因、污染源年度監測報告。
三)公布時限
每半年將第三方檢測結果與自行監測結果更新。
華大化學集團有限公司
2020年4月14日
環境保護自行監測計劃
- 企業基本情況
公司現有年產20000t/aTO、20000t/a PEPA項目。
企業基本信息表:
| 單位名稱 | 華大化學集團有限公司 | ||
| 單位地址 | 煙臺市芝罘區幸福南路7號 | 所在區 | 芝罘區 |
| 公司類型 | 有限責任公司 | 法人代表 | 尹國平 |
| 職工人數 | 130人 | 郵政編碼 | 264001 |
| 主要產品 | 鞋底用聚氨酯樹脂、聚酯多元醇樹脂 | 聯系人 | 荊憲龍 |
| 聯系電話 | 18953590650 | 歷史事故 | 無 |
- 廠區及周邊環境情況
- 主要產品及原輔料
- 生產工藝
(1)A料(多元醇組分)
本項目鞋底用聚氨酯樹脂生產工藝流程見下圖。

工藝流程說明:
①加料:按照生產指令書,啟動加料泵(齒輪泵),通過流量計加入聚酯多元醇樹脂、乙二醇,自來水。
②攪拌:常溫攪拌1小時至均勻。
③過濾、包裝:通過過濾器(150目濾網)過濾、包裝。包裝方式:18L小方桶。
整個過程常壓、密閉,僅進行簡單的物理混合,無化學反應。
本工藝每個反應釜自帶冷凝器,對釜內揮發的溶劑及物料冷凝回流,冷凝器采用循環冷卻水冷凝。
本工藝生產過程反應釜冷凝器對揮發的廢氣冷凝回流,不凝廢氣通過冷凝器排空閥直接排放。
(2)B料(異氰酸酯組分)
生產工藝流程見下圖。

工藝流程說明:
①加料:按照生產指令書,啟動加料泵(齒輪泵),通過流量計加入聚酯多元醇樹脂、4、4-二苯基甲烷二異氰酸酯(MDI)。
②反應:蒸汽升溫至70~75℃,反應1小時。反應方程式:
nOCN-R-NCO+nCH3C(CH2OH)2COOH→[O-R"- COO-NH R-NHCO]n
(氨基甲酸酯基)
R"=CH3C(CH2)2COOH
③分析、冷卻:物料分析合格后使用循環冷卻水冷卻至55℃以下。
④過濾、包裝:通過過濾器(150目濾網)過濾、包裝。包裝方式:18L小方桶。
整個過程為常壓密閉反應。
本工藝MDI過量反應,除產生少量廢氣外,多余進入產品,因MDI含有NCO活性基團,反應釜采用氮氣密封。
(二)聚酯多元醇
其生產工藝流程見下圖 。

聚酯多元醇工藝流程
工藝流程說明:
①加料:按照生產指令書,將乙二醇、1,4-丁二醇采用加料泵(齒輪泵)計量投入反應釜,己二酸采用人工投料方式。
②酯化反應:乙二醇、1,4-丁二醇與己二酸發生酯化反應。反應方程式:

③常壓脫水:加熱至135℃,恒溫30分鐘,打開精餾閥,關閉旁通冷凝閥,將酯化反應產生的廢水通過精餾塔分離,分離出的廢水經過冷凝器冷凝后到廠內污水處理設施處理。
④酯交換反應:酯化反應結束,關閉精餾閥,打開旁通冷凝閥。將脫水后的物料繼續升溫至225~230℃,水環式真空泵抽真空,酯交換反應2小時,乙二醇經冷凝器冷凝后回收使用。酯交換反應方程式:

⑤分析、冷卻:待物料分析合格后,用循環冷卻水冷卻至120℃。
⑥保溫貯存:用泵送至罐區原料罐保溫貯存,采用蒸汽保溫,溫度為100~130℃。對外銷售采用200L鍍鋅鐵桶包裝。
- 污染物及排放狀況
- 大氣污染物
- 水污染物
- 固體廢物
- 噪聲
- 監測依據
- 大氣污染物
| 檢測類別 | 檢測項目 | 檢測方法 | 儀器名稱 |
| GB16297-1996大氣污染物綜合排放標準 VOCs |
VOCs | HJ734-2014固相吸附-熱脫附/氣相色譜-質譜法 | 氣相色譜質譜聯用儀 |
| 檢測類別 | 檢測項目 | 檢測方法 | 儀器名稱 |
| GB37/2376-2013山東省區域性大氣污染物綜合排放標準 鍋爐大氣污染物 |
二氧化硫 | HJ57-2017定電位電解法 | 電子天平 |
| 氮氧化物 | HJ693-2014定電位電解法 | ||
| 顆粒物 | HJ836-2017重量法 |
- 水污染物
- 萬華水處理達標值
| 項目 | COD(mg/l) | BOD5 (mg/l) |
SS (mg/l) |
NH3-N (mg/l) |
環氧丁烷 (mg/l) |
乙二醇 (mg/l) |
丁二醇 (mg/l) |
| 指標 | ≤ 4000 | ≥ 250 | ≤ 10 | ≤ 35 | ≤ 200 | ≤ 1000 | ≤ 500 |
| 注:除上述指標外不含其他有機物 | |||||||
- 企業自行監測達標值
- 噪音
按照環境保護部發布的國家環境監測技術規范和方法。國家環境監測技術規范和方法中未作規定的,可以采用國際標準和國外先進標準。
- 有組織氣體監測地點
- CT車間:CT車間車間樓頂有組織氣體收集直排筒處;
- PEPA車間:PEPA車間車間樓頂有組織氣體收集直排筒處;
- 監測頻次
- 大氣污染物
- 水污染物
- 噪音
- 監測報告
- 排污量報告
二) 超標報告
自行監測發現超標時,及時采取減輕污染的措施,進行整改,確保達標排放。
三) 年度報告
監測方案的調整變化情況;全年生產天數、監測天數、各監測點、各監測項目全年監測次數,達標次數;全年廢氣污染物排放量;固體廢物類型、數量、處置方式、處置數量及去向;周邊環境質量監測結果。
十、 自行監測結果公布
一) 對外公布方式
華大化學集團有限公司官方網站。
二)公布內容
企業基本情況、自行監測方案、自行監測結果(監測點位、監測時間、污染物種類及濃度、標準限制、達標情況、超標倍數;污染物排放方式及排放去向)、未開展自行監測的原因、污染源年度監測報告。
三)公布時限
每半年將第三方檢測結果與自行監測結果更新。
華大化學集團有限公司
2020年4月14日


在線客服
產品中心
聯系我們
返回頂部